JFY-1負序電壓繼電器使用方法及接線圖-上海上繼科技有限公司
發表時間:2020-05-09 17:11 瀏覽次數:1559 〖返回〗
一、JFY-1負序電壓繼電器原理、端子接線圖及整定
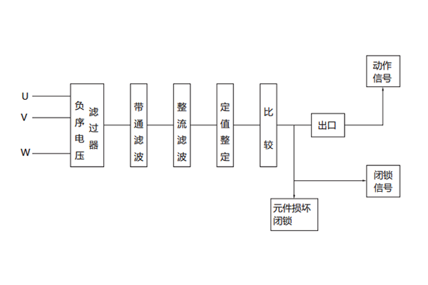
4.1繼電器原理如下圖

三相電壓經負序電壓濾過器后,將其中的負序分量轉變為單相電壓信號(這個信號的大小與三想電壓中的負序分量成正比),這個信號經整流濾波、定值整定回路后,變成平穩的直流信號與某一基準電壓相比較,條件滿足時比較器翻轉,出口繼電器動作并發出動作指示信號。
如果繼電器內部元件損壞,則元件損壞閉鎖回路動作,將出口閉鎖、并發出閉鎖信號。
4.2端子接線圖

4.3整定
a.整定采用三位撥碼盤,撥盤數字乘以0.1即為整定值,如:若要整定負序動作電壓為15V,則可將撥盤數字為150,150×0.1=15,即為整定值,同樣,若要整定負序動作電壓為6V,則可將撥盤數字整定為060,60×0.1=6,即為整定值。
b.整定范圍: JFY-1負序電壓繼電器的整定范圍為6~30V。
二、JFY-1負序電壓繼電器使用方法
5.1用戶調試
用戶在調試時,按圖3接線圖3為模擬VW相間短路的調試接線圖,在模擬UV, WU相間短路時,需分別將端子①、③或①、⑤短接,三種相間短路時測出的動作電壓為整定動作的3倍,誤差均不應超過±5%,若三種相間短路方式測得的動作電壓相差較懸殊,則按以下步驟進行調試。
a.在端子①、③上施加100V,50Hz交流電壓;
b.用數字萬用表測量印制板上的測試點M和O之間的電壓UMO;
c.調電位器R2,用數字萬用表測量測試點N和測試點O之間的電壓UNO,使UNO=1/2UMO,并記下測試點Q和P之間的電壓UQP1;
d.在端子①、⑤上施加100V,50Hz交流電壓;
e.調電位器R4,用數字萬用表測量測試點Q和P之間的電壓UQP2,使UQP2=UQP1。若三種相間短路測得的動作電壓較接近,但與整
定值誤差較大時,按以下步驟調試。
a.將撥盤在100位置;
b.在①、③上施加17.32V,50Hz交流電壓;
c.調電位器R32直至繼電器剛好動作。
三、JFY-1負序電壓繼電器用戶安裝調試接線圖

公司介紹:上海上繼科技有限公司是一家專業從事電力系統繼電保護及智能電網電力自動化產品的研發、設計、生產、銷售和服務為一體的高科技公司。擁有資深繼電保護專家團隊和國內**的檢測儀器及校驗設備。同時還引用國內外先進技術,來進行技術創新。本公司的產品廣泛用于電力、工礦、鐵路、建筑等國家重大工程輸配變電系統上,產品遠銷東南亞及中東地區。產品通過國家繼電保護及自動化設備質量監督檢驗中心檢測,獲得ISO9001國際質量體系認證。“科技創新,誠信務實”是公司的經營理念,本公司以高超的技術支持和對用戶高度負責的售后服務贏得了輸配電成套企業的信賴,且樹立了良好的信譽。
上海上繼科技有限公司(專注電力保護繼電器生產廠家)銷售熱線:021-57233089 QQ:1932551438
{以上內容僅供參考,上海上繼科技有限公司有最終解釋權}
更多繼電器精彩文章——JX-A/3靜態信號繼電器生產廠家及技術要求





